• <tr id="ii00i"></tr>
  • <nav id="ii00i"><sup id="ii00i"></sup></nav>
  • <nav id="ii00i"></nav>
  • <tfoot id="ii00i"><noscript id="ii00i"></noscript></tfoot>
    <tfoot id="ii00i"><noscript id="ii00i"></noscript></tfoot>
  • <tfoot id="ii00i"><noscript id="ii00i"></noscript></tfoot>
    天天成人综合网,亚洲人妻资源网,欧美精品网,国产黑丝袜在线观看视频,蜜桃av一卡二卡三卡,激情综合图区,亚洲avav,亚洲av电影天堂网

    您好!歡迎光臨烜芯微科技品牌官網!

    深圳市烜芯微科技有限公司

    ShenZhen XuanXinWei Technoligy Co.,Ltd
    二極管、三極管、MOS管、橋堆

    全國服務熱線:18923864027

  • 熱門關鍵詞:
  • 橋堆
  • 場效應管
  • 三極管
  • 二極管
  • 無線發射電路原理圖設計介紹
    • 發布時間:2021-07-05 17:23:26
    • 來源:
    • 閱讀次數:
    無線發射電路原理圖設計介紹
    無線電遙控電路是利用無線電信號作為遙控指令來完成各種指定動作,按規定。業余頻段有28.0~29.7MHz、50~54MHz、144~148MHz和420~448MHz等,頻率愈高對器件的要求也就愈高,本文先介紹在28.0~29.7MHz范圍內采用分立元件組成的無線電遙控單元電路。
    無線電遙控電路由無線電發射器與接收器兩大部分組成,發射器按調制方法分類可以分為無調制式、調幅式、調頻式和調相式等;接收器按接收方式來分,可以分為直接放大式、超再生式和超外差式等。本文介紹無調制式與調幅式無線電遙控發射器,然后介紹無線電遙控接收器的單元電路。
    無線電遙控發射器
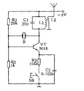
    圖1是一個最簡單的電感三點式無線電遙控發射器,振蕩頻率由L2與C2決定,L1、L2繞在同一個Φ8有磁芯的線圈管上,L2繞10匝,在第2匝抽頭接三極管VT集電極,L1為5匝。該電路為無調制式,按下按鈕SB,電路即起振,天線就向空中輻射高頻載波。該電路發射功率僅幾十毫瓦,遙控范圍可達幾十米。VT為截止頻率200MHz以上的超高頻管。如9018、3DG12型等。
    無線發射電路
    圖1最簡單的電感三點式無線電遙控發射器
    圖2是基極接地的電容三點式振蕩器,用它作為無線電遙控發射器,電路工作穩定,振蕩頻率可以做得較高,但電路輸出功率略小,L2與L3為高頻扼流線圈,可用Φ0.1漆包線在阻值1MΩ以上電阻上亂繞50匝,然后將兩線頭焊在電阻兩引腳上即可,設置高頻扼流線圈的目的可有效減小人手按動開關SB時所造成的人體感應現象,該電路也為無調制式。
    無線發射電路
    圖2基極接地的電容三點式振蕩器
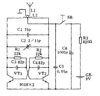
    圖3是一個輸出功率較大的推挽式無線電遙控發射器,輸出功率可達幾十至幾百毫瓦,遙控距離可達數百至上千米,它也是無調制式,直接利用高頻載波作為遙控指令,為使電路良好工作,要求VT1與VT2兩只管子的特性盡可能一致。L2可用Φ1漆包線間繞6匝,線圈直徑12~15mm,采用無骨架繞制,中心抽頭至電源,線圈兩端直接焊在瓷介微調電容器C2的兩焊片上,L1用同號線繞2匝,間繞在L2之間。
    無線發射電路
    圖3輸出功率較大的推挽式無線電遙控發射器
    圖4是一個采用石英晶體穩頻的無調制式無線電遙控發射器,電路特點是起振容易、頻率穩定度高、結構簡單等,B采用28.750MHz鋁殼封裝的石英晶體,上述各電路的發射天線均可采用晶體管收音機用的拉桿天線,長度在0.6~1.5m均可,長度不同的天線對發射距離略有影響,最佳長度為高頻載波波長的1/4。
    無線發射電路
    烜芯微專業制造二極管,三極管,MOS管,橋堆等20年,工廠直銷省20%,上萬家電路電器生產企業選用,專業的工程師幫您穩定好每一批產品,如果您有遇到什么需要幫助解決的,可以點擊右邊的工程師,或者點擊銷售經理給您精準的報價以及產品介紹
    相關閱讀