• <tr id="ii00i"></tr>
  • <nav id="ii00i"><sup id="ii00i"></sup></nav>
  • <nav id="ii00i"></nav>
  • <tfoot id="ii00i"><noscript id="ii00i"></noscript></tfoot>
    <tfoot id="ii00i"><noscript id="ii00i"></noscript></tfoot>
  • <tfoot id="ii00i"><noscript id="ii00i"></noscript></tfoot>
    天天成人综合网,亚洲人妻资源网,欧美精品网,国产黑丝袜在线观看视频,蜜桃av一卡二卡三卡,激情综合图区,亚洲avav,亚洲av电影天堂网

    您好!歡迎光臨烜芯微科技品牌官網!

    深圳市烜芯微科技有限公司

    ShenZhen XuanXinWei Technoligy Co.,Ltd
    二極管、三極管、MOS管、橋堆

    全國服務熱線:18923864027

  • 熱門關鍵詞:
  • 橋堆
  • 場效應管
  • 三極管
  • 二極管
  • DS1302,基于DS1302與單片機的定時開關設計詳解
    • 發布時間:2021-11-16 17:33:25
    • 來源:
    • 閱讀次數:
    DS1302,基于DS1302與單片機的定時開關設計詳解
    定時開關在人們生活中扮演著重要的角色,給人們的生活帶來了很大的方便。早在我國的古代采用滴水方式計時,當水滴到一定量時就引發機關報時。隨著電子信息的快速發展,如今的電視機,電風扇等電器產品都附帶了定時器,但是電子產品附帶的定時器只適用于該用電器,并不能擴展使用到其他用電器上。
    本文介紹了一種以STC89C52單片機、DS1302,1602液晶顯示為核心,具備調節時間,設置開啟時間與關閉時間的定時開關,其目的在于控制主電源,從而適用于能瞬間斷電的一切電子產品,不僅能在規定的時間準時斷開同時能在設定的時間內準時開啟,給人們日常生活帶來了極大的方便,如能通過應用此定時開關在上班期間定時煮飯,手機充電在適當時間將電源斷開。
    1.系統設計方案
    以STC89C52單片機為核心,通過DS1302 時鐘芯片進行時間控制,使用1×4鍵盤作為數據輸入方式,驅動1602顯示器提示程序運行過程和開鎖的步驟。系統結構如圖1所示。
    DS1302
    圖1 系統結構圖
    2.系統設計
    2.1系統硬件組成
    使用的元器件有:核心芯片STC89C52、時鐘芯DS1302、液晶顯示1602、繼電器、蜂鳴器、1×4鍵盤、發光二極管和三極管。
    2.2系統軟件設計
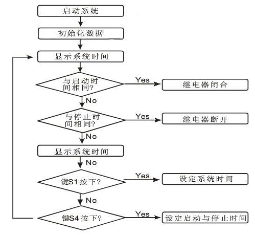
    本文采用單片機的C 語言編寫程序對整個系統的硬件進行管控,實現了對DS1302的控制,1602的顯示,時間管控。其中時間管控包括:系統時間以及開啟與關閉時間的設定,系統時間與開啟或關閉時間相同時繼電器、蜂鳴器和指示燈工作狀態的管控。系統程序流程如圖2所示。
    DS1302
    圖2 系統程序流程圖
    (1)DS1302的控制
    DS1302 的RST,SCLK 和I/O 分別與單片機的P2.0,P2.1和P2.2相連。單片機與DS1302 進行數據交換時,首先要將RST 變為高電位,也就是單片機P2.0 必須為邏輯1.在RST 保持為高電位時,SCLK 時鐘由低電位變為高電位的上升沿時,數據被寫入DS1302中,數據從最低位通過I/O開始寫入。在RST保持高電位,SCLK時鐘由高電位變為低電位的下降沿時,從DS1302讀取數據,數據也是從DS1302的最低位通過I/O讀取。
    DS1302讀取數據子程序:
    DS1302
    (2)1602的顯示
    通過單片機指令控制1602 光標是否閃爍,是否清除原來數據以及顯示的具體位置,并不停地對數據顯示進行刷新,從而顯示了準確的時間,并為系統提供了智能的人機對話模式。
    (3)時間的管控
    當系統啟動時,STC89C52單片機立即從DS1302時鐘芯片獲取時間,并通過鍵盤和1602 顯示器配合完成對當系統時間、啟動時間和關閉時間的設定。當系統時間與啟動時間相同,從而控制繼電器閉合,直到系統時間與關閉時間相同時斷開。
    3.系統仿真
    本文采用具有強大的EDA 仿真功能的Protues軟件進行仿真,仿真圖如圖3所示。
    DS1302
    圖3 系統仿真圖
    3.1系統介紹
    系統仿真圖中的STC89C52 為真個系統的控制核心,將其編寫的程序以二進制的形式燒入后,它將按照編寫的指令運行。通過P2.0,P2.1 和P2.2 與右上方的DS1302時鐘芯片的聯系在一起,從而控制DS1302的執行方式。在STC89C52的控制下,1602液晶顯示器能顯示當前時間,提示用戶修改時間;左下方的繼電器能在設定的開啟時間閉合,在設定的關閉時間斷開;中間的藍色信號燈在繼電器閉合是點亮;四個獨立鍵盤在1602 液晶顯示器配合下完成系統時間、開啟時間和關閉時間的設置;右下方整個模塊為系統提示模塊,當系統時間與設定的開啟或者關閉時間相同時,D1將閃爍3 次同時蜂鳴器響3 聲;D2 用于模擬用電器,當繼電器閉合時,將會被點亮。
    3.2系統時間的設置
    當電源開啟時,1602將顯示系統初始化時間,按下FUC鍵后,時間停止走動并且顯示秒的數字將會閃爍,此時可以通過ADD 和SUB 鍵調節。其中每按下一次ADD 鍵數字將加1,每按下SUB 鍵數字將減1.調節完秒后,再次按下FUC 鍵,閃爍的光標將轉移到分鐘位置,同樣通過調節ADD 和SUB 鍵盤調節當前的時間。
    同樣的原理調節小時與日期。當調節星期時候,按下ADD和SUB將按照星期的英文縮寫變化顯示。調節完星期后在此按下FUN鍵后,閃爍光標將消除,同時時間開始在調節完畢的基礎上開始運行。
    3.3開啟與關閉時間的設置
    在1602 顯示器正常顯示時間的期間,按下CHOOSE 鍵一次,液晶顯示器顯示當前設置的開啟時間,如圖4所示。按下FUC鍵后,光標在秒位閃爍,同樣通過ADD 和SUB 鍵進行調節。再次按下CHOOSE 鍵后,液晶顯示器顯示當前關閉時間。同樣按下FUC 鍵配合ADD與SUB鍵調節關閉時間。再次按下CHOOSE鍵,顯示器回到系統時間顯示界面。當系統時間與設定的啟動時間相同時,繼電器閉合,蜂鳴器響3聲,D1閃爍3次,信號燈變藍,同時D2被點亮。直到系統時間與設定的關閉時間相同,蜂鳴器再次響3聲,D1閃爍3次,信號燈和D2都熄滅。
    DS1302
    圖4 液晶顯示
    結語
    通過Protues 的仿真,直觀展示了系統的運行界面,證明了此設計方案的可行性。該定時器具備以下幾個特點:采用C 語言編寫程序,與匯編語言相比便于修改和增減功能;所采用的芯片STC89C52 單片機、1602 液晶顯示器,DS1302 時鐘芯片功耗低、可靠性高;與機械定時器相比不僅消除了噪聲,更加準確,且使用壽命要長;采用Protues仿真,方便直觀。
    〈烜芯微/XXW〉專業制造二極管,三極管,MOS管,橋堆等,20年,工廠直銷省20%,上萬家電路電器生產企業選用,專業的工程師幫您穩定好每一批產品,如果您有遇到什么需要幫助解決的,可以直接聯系下方的聯系號碼或加QQ/微信,由我們的銷售經理給您精準的報價以及產品介紹
     
    電話:18923864027(同微信)
    QQ:709211280

    相關閱讀