• <tr id="ii00i"></tr>
  • <nav id="ii00i"><sup id="ii00i"></sup></nav>
  • <nav id="ii00i"></nav>
  • <tfoot id="ii00i"><noscript id="ii00i"></noscript></tfoot>
    <tfoot id="ii00i"><noscript id="ii00i"></noscript></tfoot>
  • <tfoot id="ii00i"><noscript id="ii00i"></noscript></tfoot>
    天天成人综合网,亚洲人妻资源网,欧美精品网,国产黑丝袜在线观看视频,蜜桃av一卡二卡三卡,激情综合图区,亚洲avav,亚洲av电影天堂网

    您好!歡迎光臨烜芯微科技品牌官網!

    深圳市烜芯微科技有限公司

    ShenZhen XuanXinWei Technoligy Co.,Ltd
    二極管、三極管、MOS管、橋堆

    全國服務熱線:18923864027

  • 熱門關鍵詞:
  • 橋堆
  • 場效應管
  • 三極管
  • 二極管
  • 三點式振蕩電路原理,電路圖解析
    • 發布時間:2024-05-22 20:25:57
    • 來源:
    • 閱讀次數:
    三點式振蕩電路原理,電路圖解析
    LC并聯諧振電路三個端子分別接至晶體管的e,b,c上,滿足相位平衡條件和振幅平衡條件,這樣組成的振蕩電路稱為三點式振蕩電路。三點式振蕩電路主要分為電感三點式和電容三點式振蕩電路。
    LC振蕩器
    LC振蕩器的選頻網絡是LC諧振電路。它們的振蕩頻率都比較高,常見電路有3種。
    變壓器反饋LC振蕩電路
    三點式振蕩電路
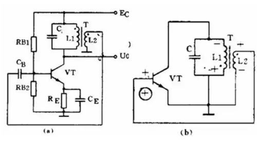
    圖(a)是變壓器反饋LC振蕩電路。晶體管VT是共發射極放大器。變壓器T的初級是起選頻作用的LC諧振電路,變壓器T的次級向放大器輸入提供正反饋信號。
    接通電源時,LC回路中出現微弱的瞬變電流,但是只有頻率和回路諧振頻率f0相同的電流才能在回路兩端產生較高的電壓,這個電壓通過變壓器初次級L1、L2的耦合又送回到晶體管V的基極。
    從圖(b)看到,只要接法沒有錯誤,這個反饋信號電壓是和輸入信號電壓相位相同的,也就是說,它是正反饋。因此電路的振蕩迅速加強并最后穩定下來。
    變壓器反饋LC振蕩電路的特點是:頻率范圍寬、容易起振,但頻率穩定度不高。它的振蕩頻率是:f0=1/2πLC。常用于產生幾十千赫到幾十兆赫的正弦波信號。
    電感三點式振蕩電路
    三點式振蕩電路
    圖(a)是另一種常用的電感三點式振蕩電路。圖中電感L1、L2和電容C組成起選頻作用的諧振電路。從L2上取出反饋電壓加到晶體管VT的基極。
    從圖(b)看到,晶體管的輸入電壓和反饋電壓是同相的,滿足相位平衡條件的,因此電路能起振。由于晶體管的3個極是分別接在電感的3個點上的,因此被稱為電感三點式振蕩電路。
    電感三點式振蕩電路的特點是:頻率范圍寬、容易起振,但輸出含有較多高次調波,波形較差。它的振蕩頻率是:f0=1/2πLC,其中L=L1+L2+2M。常用于產生幾十兆赫以下的正弦波信號。
    電容三點式振蕩電路
    三點式振蕩電路
    還有一種常用的振蕩電路是電容三點式振蕩電路,見圖(a)。圖中電感L和電容C1、C2組成起選頻作用的諧振電路,從電容C2上取出反饋電壓加到晶體管VT的基極。
    從圖(b)看到,晶體管的輸入電壓和反饋電壓同相,滿足相位平衡條件,因此電路能起振。由于電路中晶體管的3個極分別接在電容C1、C2的3個點上,因此被稱為電容三點式振蕩電路。
    電容三點式振蕩電路的特點是:頻率穩定度較高,輸出波形好,頻率可以高達100兆赫以上,但頻率調節范圍較小,因此適合于作固定頻率的振蕩器。它的振蕩頻率是:f0=1/2πLC,其中C=C1+C2。
    上面3種振蕩電路中的放大器都是用的共發射極電路。共發射極接法的振蕩器增益較高,容易起振。也可以把振蕩電路中的放大器接成共基極電路形式。共基極接法的振蕩器振蕩頻率比較高,而且頻率穩定性好。
    〈烜芯微/XXW〉專業制造二極管,三極管,MOS管,橋堆等,20年,工廠直銷省20%,上萬家電路電器生產企業選用,專業的工程師幫您穩定好每一批產品,如果您有遇到什么需要幫助解決的,可以直接聯系下方的聯系號碼或加QQ/微信,由我們的銷售經理給您精準的報價以及產品介紹
     
    聯系號碼:18923864027(同微信)
    QQ:709211280

    相關閱讀