• <tr id="ii00i"></tr>
  • <nav id="ii00i"><sup id="ii00i"></sup></nav>
  • <nav id="ii00i"></nav>
  • <tfoot id="ii00i"><noscript id="ii00i"></noscript></tfoot>
    <tfoot id="ii00i"><noscript id="ii00i"></noscript></tfoot>
  • <tfoot id="ii00i"><noscript id="ii00i"></noscript></tfoot>
    天天成人综合网,亚洲人妻资源网,欧美精品网,国产黑丝袜在线观看视频,蜜桃av一卡二卡三卡,激情综合图区,亚洲avav,亚洲av电影天堂网

    您好!歡迎光臨烜芯微科技品牌官網!

    深圳市烜芯微科技有限公司

    ShenZhen XuanXinWei Technoligy Co.,Ltd
    二極管、三極管、MOS管、橋堆

    全國服務熱線:18923864027

  • 熱門關鍵詞:
  • 橋堆
  • 場效應管
  • 三極管
  • 二極管
  • 直流穩壓電路,幾款直流穩壓電路圖介紹
    • 發布時間:2024-05-25 17:18:00
    • 來源:
    • 閱讀次數:
    直流穩壓電路,幾款直流穩壓電路圖介紹
    直流穩壓器的類型
    低壓直流穩壓器
    對于低直流輸出電壓(高達 50V),可以單獨使用齊納二極管,也可以使用齊納二極管和晶體管。這種電源稱為晶體管電源。晶體管電源只能提供較低的穩定電壓,因為 VCE 的安全值約為 50 V,如果將其增加到該值以上,則可能會發生結擊穿。
    高壓直流穩壓器
    對于大于 50 V 的電壓,輝光管與真空管放大器一起使用。這種電源通常稱為電子管電源,廣泛用于真空閥的正確操作。
    直流穩壓器電路圖
    晶體管串聯穩壓電路圖
    直流穩壓電路
    串聯反饋穩壓器電路圖
    直流穩壓電路
    晶體管并聯穩壓器電路圖
    直流穩壓電路
    并聯反饋穩壓器電路圖
    直流穩壓電路
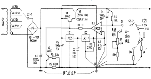
    大電流可調穩壓電源電路
    一款帶電壓比較器的高穩定度大電流直流穩壓電路。主要由電源變壓、整流濾波、基準源電路、電壓比較、復合功率調整、過流保護電路等幾部分組成。
    直流穩壓電路
    開關穩壓電源電路圖
    直流穩壓電路
    〈烜芯微/XXW〉專業制造二極管,三極管,MOS管,橋堆等,20年,工廠直銷省20%,上萬家電路電器生產企業選用,專業的工程師幫您穩定好每一批產品,如果您有遇到什么需要幫助解決的,可以直接聯系下方的聯系號碼或加QQ/微信,由我們的銷售經理給您精準的報價以及產品介紹
     
    聯系號碼:18923864027(同微信)
    QQ:709211280
    相關閱讀