• <tr id="ii00i"></tr>
  • <nav id="ii00i"><sup id="ii00i"></sup></nav>
  • <nav id="ii00i"></nav>
  • <tfoot id="ii00i"><noscript id="ii00i"></noscript></tfoot>
    <tfoot id="ii00i"><noscript id="ii00i"></noscript></tfoot>
  • <tfoot id="ii00i"><noscript id="ii00i"></noscript></tfoot>
    天天成人综合网,亚洲人妻资源网,欧美精品网,国产黑丝袜在线观看视频,蜜桃av一卡二卡三卡,激情综合图区,亚洲avav,亚洲av电影天堂网

    您好!歡迎光臨烜芯微科技品牌官網!

    深圳市烜芯微科技有限公司

    ShenZhen XuanXinWei Technoligy Co.,Ltd
    二極管、三極管、MOS管、橋堆

    全國服務熱線:18923864027

  • 熱門關鍵詞:
  • 橋堆
  • 場效應管
  • 三極管
  • 二極管
  • 升壓器電路12v升220v電路圖介紹
    • 發布時間:2025-07-23 19:35:12
    • 來源:
    • 閱讀次數:
    升壓器電路12v升220v電路圖介紹
    12V 升 220V 的升壓器電路憑借其獨特的電壓轉換功能,擁有著不可忽視的應用價值。以下是對其關鍵設計要點的闡述:
    一、基于三極管 2N3055 的升壓電路
    升壓器電路
    該升壓電路運用功率較大的三極管 2N3055,其電阻配置簡潔,僅使用兩個電阻。為提升電路輸出功率,建議選用功率較高的電阻。如示例電路中采用 1W 的 400 歐姆電阻,倘若缺少此類電阻,鑒于當下 1/4W 電阻更為常見,可巧妙并聯四個總阻值約 400Ω 的 1/4W 電阻予以替代,以滿足電路對電阻功率的要求。
    二、基于 MOS 場效應管與電源變壓器的逆變器電路
    升壓器電路
    電路圖巧妙地將 MOS 場效應管與普通電源變壓器相結合,構建出逆變器架構。輸出功率大小緊密關聯 MOS 場效應管及電源變壓器的功率參數。通過精心挑選功率適配的 MOS 場效應管與電源變壓器,并依據電路設計要求進行合理組裝,便可達成預期的升壓效果。
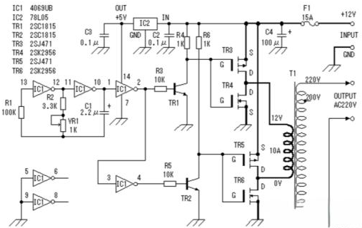
    三、12V 直流升壓至 220V 交流電路
    升壓器電路
    該電路致力于實現將 12V 直流電壓升壓至 220V 交流電壓。核心環節是選用合適的變壓器,例如 100W 機床控制變壓器。具體操作流程如下:
    變壓器改造 :拆解變壓器鐵芯,拆除原次級線圈,并精準記錄次級線圈匝數,為后續計算每伏所需線圈匝數提供關鍵依據。
    新線圈繞制 :運用漆包線先繞制一個 22V 的主線圈,且在中間位置巧設抽頭。隨后,采用更細漆包線繞制兩個 4V 的反饋線圈,注意線圈間需用牛皮紙做好絕緣處理。完成繞制后,將鐵芯復位,并正確連接兩個 4V 次級線圈與主線圈。
    電阻配置 :與 4V 線圈串聯的兩個電阻 R2、R3 可借助電阻絲制作,阻值依輸出功率而定,常規為幾歐姆。此外,為穩定電流,可接入 1W300Ω 的偏流電阻,雖非強制,但從確保管子參數一致及電路穩定振蕩角度出發,接入為宜。
    三極管選配與調試 :每邊采用三只 3DD15 并聯,共六只管子。電路連接完畢后,先全面檢查無誤,再通電調試。先接通蓄電池與負載(如 100W 白熾燈),合上開關,燈泡應正常發光。若未正常發光,適當減小基極電阻直至燈泡亮度正常。隨后以彩電為負載進行測試,彩電無法正常啟動時,同樣調整基極電阻。完成上述調試后,電路即能穩定運行。
    〈烜芯微/XXW〉專業制造二極管,三極管,MOS管,橋堆等,20年,工廠直銷省20%,上萬家電路電器生產企業選用,專業的工程師幫您穩定好每一批產品,如果您有遇到什么需要幫助解決的,可以直接聯系下方的聯系號碼或加QQ/微信,由我們的銷售經理給您精準的報價以及產品介紹
    聯系號碼:18923864027(同微信)
     
    QQ:709211280

    相關閱讀